“ناسا” ترصد مواقع تهدد الأرض

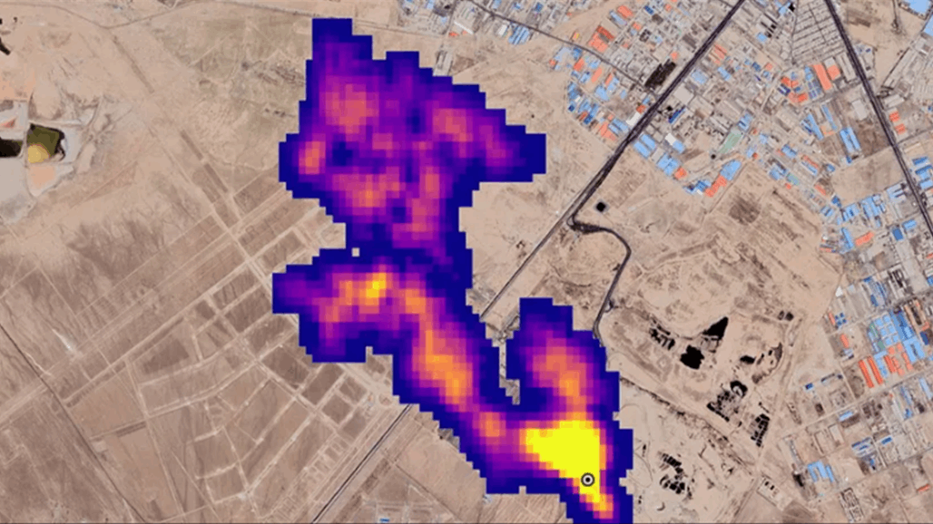
كشفت مهمة جديدة لوكالة “ناسا” من الفضاء عشرات المواقع المسؤولة عن انبعاثات فائقة من الغاز.
وترتبط هذه الانبعاثات بشكل عام بمواقع لإنتاج الوقود الأحفوري أو معالجة النفايات أو حتى بقطاعات الزراعة.
وقد أُطلقت مهمة إميت (EMIT) الفضائية في يوليو وتم تثبيتها على محطة الفضاء الدولية، وكانت تهدف في البداية إلى مراقبة كيفية تأثير حركة الغبار المعدني على المناخ.
لكنّ هذه الأداة أثبتت أيضا فائدتها في مهمة حاسمة أخرى، إذ رصدت أكثر من 50 موقعا يُصدر مستويات انبعاثات فائقة في آسيا الوسطى والشرق الأوسط وجنوب غرب الولايات المتحدة، على ما ذكرت وكالة الفضاء الأمريكية الثلاثاء.
وأشارت وكالة “ناسا” إلى أن إيميت (EMIT) هي “الأولى من فئة جديدة لأجهزة التصوير الطيفي الرامية إلى مراقبة الأرض”.



